服务热线 全国服务热线:

13773759188

  • QTLV-0.1气动推杆平板闸阀
QTLV-0.1气动推杆平板闸阀

QTLV-0.1气动推杆平板闸阀


    扫二维码查看手机官网


    产品品牌:南通紫瑞

    联系电话:13773759188


一、用途

该闸阀是我厂改进传统结构的产品,它用于冶金、矿山、建材等行业的粉尘物料的流量控制的管道上,是控制启闭要求迅速设备。


二、工作原理

该闸阀主要由框架、闸板、气缸等零件组成,工作时,由于气缸内气体的压力变化,使得活塞杆带动闸板作水平方向的往复运动,从而达到阀门的启闭目的。


三、主要性能参数

a5.jpg

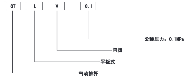
四、型号编制说明

a5-1.png

六、主要外形及连接尺寸(见图、表)

a5-2.png

气动推杆平板闸阀

a5-3.jpg

上一条:没有了! 下一条:没有了!

产品展示

联系我们

公 司:南通紫瑞环保科技有限公司

手 机:13773759188

邮 箱:13773759188@163.com

地 址:江苏省南通市海安高新区谢庄村10组

Copyright © 2023-2030南通紫瑞环保科技有限公司 All rights reserved.

中华人民共和国非经营性ICP编号:苏ICP备2023012214号-1

苏公网安备32062102000707

加入成功

×

您已成功将该商品添加到购物车!

购物车当前共有0种商品合计:0.00